矿产资源节约和综合利用先进适用技术—— 高效能环保矿料破碎技术
矿产资源节约和综合利用先进适用技术——
高效能环保矿料破碎技术
一、技术类型
黑色金属矿高效选矿技术。
二、适用范围
金属矿和砂石骨料的加工破碎。
三、技术内容
(一)基本原理
根据圆锥破碎机的控制机制、作用原理及运行性能,设计研发的圆锥破碎机智能控制系统,实现了圆锥破碎机排料口可自动调节、过铁保护、过载保护等功能,保证了破碎设备的安全运行及稳定产出,提高产出效率,同时延长设备的使用寿命。在破碎机架体位置增设风压通道,利用智能正压环境调节技术,确保破碎系统中润滑油路及运作系统的内部清洁环保。此外,利用压差原理,在出料口附近设置自动喷淋装置,便于散逸尘粒沉降与收集。
(二)关键技术或设备
(1)液压圆锥破碎机智能控制系统;
(2)破碎机油箱自动防尘控制系统;
(3)破碎机自动防尘控制系统;
(4)破碎机下架体总成自动防尘控制系统。
(三)工艺流程
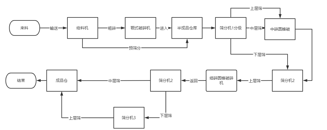
整个工作流程包含给料机、筛分机、颚式破碎机、圆锥破碎机等选矿设备。所述技术衍生的应用产品,即圆锥破碎机,如图所示,主要作用于整条流程的中碎和细碎阶段。来料经过一次预筛分后,经颚式破碎机粗破后,进入半成品仓,再通过筛分机筛分,筛后的物料进入中碎圆锥破碎机进行破碎处理。破碎处理的物料再经过第二次筛分,筛分后的物料再进入细碎破碎机加工。细碎处理后的物料满足颗粒要求的直接通过皮带轮运输进入成品仓。不满足的再进行循环破碎、筛分,最后进入成品仓库。
|
四、主要技术指标
(1)系统性能层面
①控制方式:采用主机与油站协同控制,比一般的独立控制,操作更便捷,失误率低;
②设备调节方式:采用自动调节与补偿,而非人工调节,可使破碎机始终运行在最佳状态,保证其工作效能的最大化;
③实时监控:做到了一般控制系统无法做到的实时监控功能。可准确了解设备运行状态,对运行中存在的隐患作出及时处理,增加设备运行安全性,提高设备使用寿命;
④过载保护:设置了一般系统没有的过载保护功能,有效保护设备运行的安全性,提高设备耐用性;
⑤标定方式:增设了自动标定的方式,而非仅手动标定,增加了用户操作选项,提高了标定操作的便捷性。
(2)应用装备性能层面
①最大处理能力:应用产品最大可达2450t/h,优于国内产品(2130t/h)以及国外同类产品(2300t/h);
②最大给料尺寸:390mm,优于国内同类产品(370mm);
③排料口调节范围:8-75mm,优于国内(10-70mm)以及国外(10-75mm)同类产品;
④单位物料能耗:0.53kw.h/t,优于国内(1kw.h/t)以及国外(0.8kw.h/t)同类产品;
⑤噪音值:95bd(A),低于国内同类产品噪音值(100bd(A));
⑥可用破碎腔型:6种,优于国内同类产品(2-3)。
五、典型实例及成效
该技术在天宝铁泰公司的应用取得了良好效果:与原使用设备相比,天宝铁泰公司2000T/H破碎项目通过使用该设备,新增铁精矿产值8236.8吨/天,产品合格率提升22.5%,增加经济效益741.3万元/天,年降耗5.1×106千瓦时。
六、推广前景
该技术实现了设备的产能最大化,设备破碎效果好,产品合格率高,提高了经济效益。有效降低了现场劳动投入。同时,改善了作业环境,提高了智能化水平。对于在选矿领域内构建高效智能生产线具有重要的实践意义,推广应用前景良好。
[推荐单位:中关村绿色矿山产业联盟;申报单位:埃里斯克矿山工程机械有限公司]
